How to convert to an '8746 ecm...

So why put an ECM from a 1990 Caprice in a 1983 Camaro?





Short version is that the ECM DIY community understands this ecm, and its big sister, the '7747 much better than the old ecm that came in my car (83/84 = '6026, 82 = '5055). The '8746 ecm came in the late 80's and early 90's TBI Camaro & Caprice. The '7747 was in TBI trucks and vans from the period. These ECMs are still 160 baud, not the 8192 baud like TPI cars (sigh...)

Now that I have this ECM, I can change the spark tables, volumetric efficiency tables (changes amount of fuel), idle, etc, etc, etc! This is really helpful since I have a MUCH bigger cam than the stock motor, and the car runs very rich at idle.

Below is a picture of the "HAM" or "Harness Adaptor Module" that makes the '8746 (or the '7747) plug & play for my crossfire wiring harness. Thanks to "geeky_bill" (screenname on the Crossfire Injection Vault) for making this a reality!



This board has a few other features on it - notice the 9 pin serial port for direct ALDL output (no transistor cable circuit needed!). The board also has a circuit for my hood flaps that is activated by TPS, and Bill includes a pin for the IAT if needed. My IAT is on pin 26 of the black connector.

I am also testing the "PROMinator" from Bill & Ken that allows me to load new prom images (bins) into the ecm without an eprom burner!
It is quite amazing - more on that later :)



Here's a shot of the ECM with the new toys attached




Software:
I'm using WinALDL for data logging, and TunerPro for .bin editing. The Prominator comes with its own program to upload the .bin files to the ECM.

ECU Files:
I'm using an ECU file (which is a definition of a prom's contents so that a program like TunerPro knows where tables and constants are located...) that was contributed to the community by jprevost (screenname at thirdgen.org). Click here for the ECU files I have collected...


Bin Files:
I'm experimenting with a variety of stock .bin files while I get my air & fuel mods completed. Click here for the BIN files I have collected... Obviously, you use them at your own risk.


Source Code:
Click here for a commented source code file for the '8746...

Click here for a something new I'm working on - its the source code, but with all the instructions hyperlinked to their description and the jumps hyperlinked to the jump location, etc...

Patching Instructions:
Click here for Rbob's instructions on patching the '8746 - this example converts the speed limiter into a rev limiter...


Assembly Instruction Reference:
Click here for the Motorola MC68HC11 processor reference guide (contains instruction reference in appendix a) - this is the processor used in the '8746...


Schematics:
Click here for the '8746 Schematics and Harness Pinouts... (Scroll down to find 1228746)


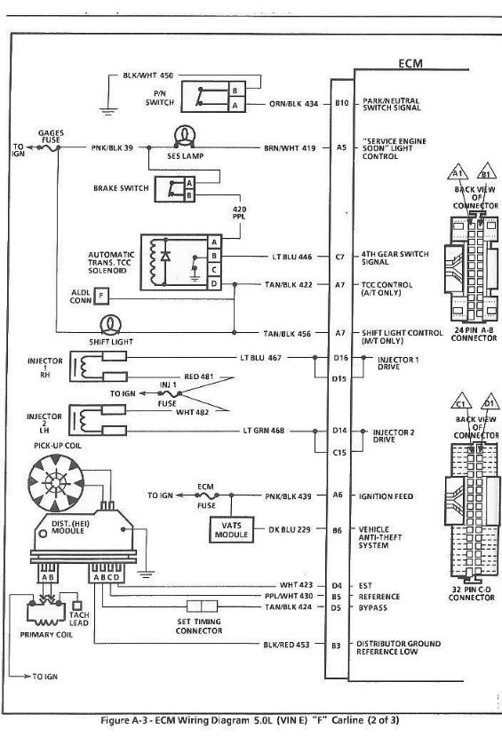
Wiring Diagrams (from f-body manual) and Harness Pinouts:
Page 1
Page 2
Page 3
Page 4


COME BACK LATER FOR MORE PROGRESS!!

Note: Much of this information was collected from the google cache of the old DIY-EFI site, The Crossfire Injection Vault, and thirdgen.org. I do not intend to represent this information as my own work, I am simply trying to maintain it in one area for my own reference.


Questions? Comments? Know a better way? Let me know!
Email me at: icole at technovelocity dot com